聯系我們
總部電話:400-150-8030(免費)
聯系人:13967722156(金經理)
展會負責:0577-59891058
傳真:0577-65656688
投訴電話:13967722156(金小姐) / 13906875666(蔡先生)
地址:浙江省瑞安市南濱街道華安路31號
E-mail:zjaox@126.com
AOX-R角行程系列 當前位置: 首頁> 產品中心> 角行程電動執行器> AOX-R角行程系列> AOX-R-003角行程電動執行器
外 殼:硬質鋁合金
防護等級:IP67(可選IP68)
扭 矩:30Nm
行 程:0~90°
功 能:調節型(PCU)、開關型
環境溫度:-25℃~+70℃(可選-30℃、-40℃、-60℃)
一、概述
“AOX-R”系列電動執行器用于控制0°~270°旋轉的電動閥門及其他同類產品,如電動蝶閥、電動球閥、風門、擋板閥、旋塞閥、百葉閥等。廣泛應用于石油、化工、水處理、船舶、造紙、電站、供熱供暖、樓宇自控、輕工等各行業中。它以AC380V/220V/110V交流電源為驅動電源,以4-20mA電流信號或0-10V DC 電壓信號為控制信號,可使電動閥門運動到所需位置,實現其自動化控制,Zui大輸出扭矩達5000N·m。
二、性能特點
2.1殼體
殼體為硬質鋁合金,經陽Ji氧化處理和聚酯粉末涂層,耐腐蝕性強,防護等級為IP67,NEMA4和6,并有IP68型供選擇。
2.2電機
采用全封閉鼠籠式電機,具有體積小、扭矩大、慣性力小等特點。絕緣等級為H級,內置過熱保護開關,可防止過熱損壞電機。
2.3手動結構
手柄的設計保證安全可靠、省力、體積小。不通電時,扳動手柄可進行手動操作。不用手動時,將扳手置于扳手夾內,方便使用。
2.4指示器
指示器安裝在中心軸上,可以觀察閥門位置。透鏡采用凸出鏡設計,不積水,觀察更方便。
2.5干燥器
用來控制溫度,防止由于溫度和天氣變化導致執行器內部水分凝結,保持內部電氣元件的干燥。
2.6密封
密封性好,標準產品防護等級是IP67,并可選IP68防護等級。
2.7限位開關
機械,電子雙重限位。機械限位螺釘可調,安全可靠;電子限位開關由凸輪機構來控制,簡單的調整機構能精準并方便地設定位置,且不受手輪過量的影響。
2.8自鎖
精密的蝸輪蝸桿機構可高Xiao傳輸大扭矩,效率高,噪音低(Zui大50分貝),壽命長;有自鎖功能,防止反轉,傳動部分穩定可靠,無需再加油。
2.9防脫螺栓
拆除外殼時,螺栓附在殼體上,不會脫落。
2.10安裝
底部安裝尺寸符合ISO5211/ DIN3337國Ji標準,孔成雙四方形便于方桿的閥線性或45°轉角安裝,適應性強??梢源怪卑惭b,也可以水平安裝。
2.11線路
控制線路符合單相或三相電源標準,線路布置緊湊合理,接線端子可有Xiao滿足各種附加功能的要求。
三、性能參數
型號 | Zui大輸出 扭矩 | 動作時間 | 輸出軸(mm) | 電機 | 單相額定電流(A) | 重量 | |
N·M | ( 90°) | 方 Square | 深 Deep | (W) | 220V(A)50HZ | (kg) | |
AOX-R-003 | 30 | 20 | 11×11 | 15.5 | 8 | 0.24 | 2.1 |
四、標準技術參數
外殼 | 防護等級:IP67(可選IP68),NEMA4 and 6 | |
電機電源 | 110/220V AC 1Phase,380/440V AC 3Phase, 50/60Hz, ±10% | |
控制電源 | 110/220V AC 1Phase,50/60 Hz, ±10% | |
電機 | 鼠籠式異步電機 | |
限位開關 | 2 X 開(Open)/關(Close),SPDT,250V AC 10A | |
輔助限位開關 | 2 X 開(Open)/關(Close),SPDT,250V AC 10A | |
行程 | 90°~270°±10°(90°以上提前說明) | 0°~270°可選 |
失速保護/操作溫度 | 內置熱保護,開120℃ ±5℃/關97℃ ± 5℃ | |
指示器 | 連續的位置指示 | |
手動操作 | 機械手柄(可選裝手輪) | |
自鎖裝置 | 蝸輪,蝸桿機構提供自鎖 | |
機械限位 | 2個外部調整螺栓 | |
干燥器 | 30W (110/220V AC)防冷凝 | |
接線孔 | 2×M12*1.5 | |
環境溫度 | -25℃--+70℃(-30℃、-40℃、-60℃可選) | |
潤滑 | 鋁基潤滑脂(EP型) | |
材料 | 鋼,鋁合金,鋁青銅,聚碳酸脂 | |
環境濕度 | Zui大(Max) 90% RH | 非凝結 |
抗震性能 | X Y Z 10g,0.2~34 Hz,30分(minutes) | |
外涂層 | 干粉,環氧聚酯 | |
五、外形尺寸
5.1 AOX-R-003 外觀及安裝尺寸(虛線部分為模擬量控制盒,開關型無此尺寸)

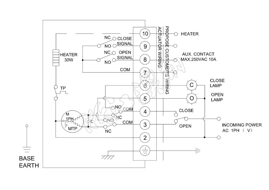
六、線路圖
6.1 AOX-R-003 110/220VAC/50/60Hz,1Ph(普通開關型)(線路圖型號:R-110)

備注:因電動執行器電氣控制接線圖種類過多,未能在此說明書上一一列出。此說明書僅供參考,其余具體接線圖請參照隨執行器附配的接線圖。
產品知識
澳翔自控
AOXIANG Self-control
溫州瑞安(總部)
Add:浙江省瑞安市南濱街道華安路31號
Tel:400-150-8030
COPYRIGHT ? 2019 浙江澳翔自控科技有限公司 版權所有 浙ICP備13021379號-1

